- Acrel Electric Co., Ltd
-
Shanghai, China
- Main products: Hall Sensor, Split Core Current Transformer, AC Energy Meter, DC Energy Meter, IoT Wireless Power Meter, PV/Solar Inverter Energy Meter, Data Center Power Meter, Wireless Temperature Monitoring System and Sensors, Medical IT Products, City Utility Tunnel Moter Protector, Electrical Insulation Safety Products, Energy Quality Improvement
Home > Products > ADL Series Prepayment Meter > ADL300-EY Three Phase Prepaid Electric Energy Meter With Rs485 4 Tariff Rates 35mm Din Rail 3*1(6)A/10(80)A Current Input
ADL300-EY Three Phase Prepaid Electric Energy Meter With Rs485 4 Tariff Rates 35mm Din Rail 3*1(6)A/10(80)A Current Input
- T/T L/C Credit Card PayPal
You May Like
-
Three Phase Prepayment Energy Meter Direct Connect 3*10(80)A Remote Web/APP Online Multi Function With Rs485 For Industrial Zone
-
ADL300-EY Three Phase Prepaid Postpaid Electric Energy Meter 3x1(6)A AC via CTs Communication RS485 For Commercial Center
-
ADL300-EY 3 Phase 8 Digits LCD Display China Smart Prepayment Meter Top Up Tariffs Electronic Measuring Instruments
-
Acrel ADL300-EY Smart Prepaid Electricity Meter With RS485 Din Rail Installation IoT Cloud Platform
-
Acrel in AC0-50A Out 1-5V/0-5VA Power Supply DC24V/12V Low Power Consumption Electrical Transducer BA10-AI/V
-
Acrel BA10-AI/I Electrical Transducer in AC0-50A Out 4-20mA Power Supply DC24V/12V Strong Overload Capability, Low Power Consum
Product Details
| Brand Name | Acrel | Place of Origin | China | |
| Model Number | ADL300-EY | Phase | Three Phase | |
| Output Voltage | 380V | Operating Temperature | -25℃~+55℃ | |
| Dimensions | 144*88*70 mm | Display Type | Digital Only | |
| Accuracy Class | Class 0.5S | Measuring Energy Range | 0-99999.9kwh |
Product Description

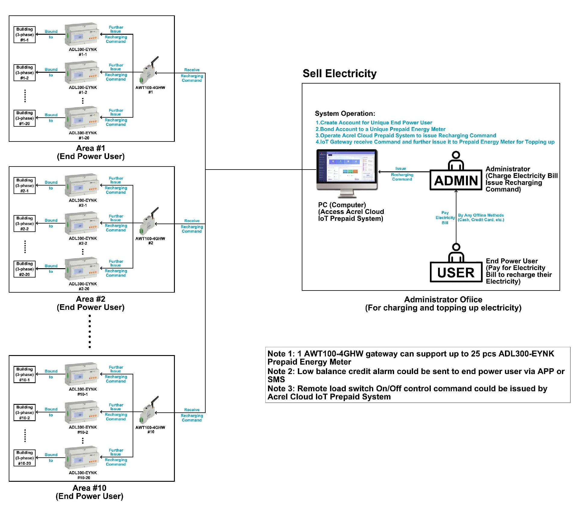
ADL100-EY single-phase pre-paid meters with intro-control, and ADL300-EY three-phase pre-paid meters with intro-control are used for calculating the single and three-phase active energy respectively on the frequency of 50/60 Hz The meter has functions of pre-paid, load controlling and RS485 communication, etc. meet the related technical requirements of electronic power meter in the IEC62053-21, IEC62053-22 standards.
Picture | Specification | Optional |
●Application:Prepaid&Postpaid ●Measurement:3-phase kWh, kVarh, Active Power, Reactive Power, Current, Voltage and etc ●Rated Voltage:3x380~456Vac L-L & 45~65Hz ●Rated Current:3x10(80)A AC (via direct connect); 3x1(6)A AC (via CTs) ●Communication:RS485 (MODBUS-RTU); Infrared ●Auto Control:Built-in Holding Relay for Switch On-off Control ●Standard&Certificate:CE | ● Multi-rate/tariff: 4 Tariff Rates and etc ● Secondary RS485 (MODBUS-RTU) |
Auto&Remote Switch Control ● Meter Supports Prepaid Mode & Postpaid Mode ● Auto Tripping when Balance Credit is below Zero (Prepaid Mode) ● Before Auto Tripping, Power Users can receive a Low Balance Alarm by SMS ● Remote Switch Control by using Prepaid System (Prepaid&Postpaid Mode) ● Prepaid&Postpaid Mode of Meters can be set using the Prepaid System | |
Local&Online Topping Up ● Topping up by RFID Card (Local) ● Topping up by Mobile APP (Online) ● Topping up by Prepaid System (Online) ● Low Balance Credit Alarm by sending SMS | |
Multi-rate&Multi-tariff ● 4 Tariff Rates (Spike, Peak, Flat, Valley kWh Unit Price) ● 14 Time Intervals by Day ● Set Unit Price of Electricity Consumption for different Time Periods of 1 Day |
Parameter | Description&Value | |
Measurement | kWh&kVarh | Total active kWh (bidirectional --positive and negative in total) |
Electrical Parameters | U (Voltage), I (Current), P (Active Power), Q (Reactive Power),S (Apparent Power), PF (Power Factor), F (Frequency) | |
Function Mode | Prepaid Mode | Meter will shut down the power once the credit balance is below zero. (Data like credit balance is saved in the meter) |
Postpaid Mode | Meter won't shut down the power once credit balance is below zero. (Can remotely control the meter to shut down the power by using Prepaid System) | |
Mode Change | Meter can change the mode between prepaid and postpaid by receiving the command from prepaid system | |
Control | Auto-tripping Control | Auto-tripping control is processed by the built-in high-capacity holding relay of the meters to realize on-off control of circuits breaker, also, this type of control will only be triggered when meter is in Prepaid Mode |
Remote Control | Remote control will be commanded by prepaid system. When users give the command of switch on-off to a certain meter, this command will be send to meters through wireless communication and finally meter will shut down or recover the power after receiving the command. This type of control can be done when meter is in Postpaid Mode | |
Multi-rate Multi-Tariff | Optional Function | 4 tariff rates (spike, peak, valley, flat); 14-time intervals by day |
Input Voltage | Rated Voltage | 3x380~456Vac L-L (Voltage signal input will be also served as power supply for meters) |
Frequency | 45~65Hz | |
Consumption | <4VA (each phase) | |
Input Current | Rated Current | 3x10(80)A AC (direct connection); 3x1(6)A AC (connected via CTs) |
Starting Current | 0.004 Ib (direct connection); 0.002 In (connected via CTs) | |
Accuracy | Measurement | Class 0.5s |
Clock | ≤0.5s/d | |
Pulse | Pulse Width | 80ms±20ms |
Pulse Constant | 6400imp/kWh (direct connection); 400imp/kWh (connected via CTs) | |
Communication | RS485 Interface | MODBUS-RTU Protocol |
Infrared | Used for Meter Reading | |
HMI | LCD Display | 8 bits section LCD display |
Keypads Programming | Setting of communication, current ratio and etc. | |
Mechanical Feature | Outline Dimension | 72mm*88mm*70mm |
Max Wiring Ability (with Flexible Cable) | 25mm2 | |
Environment | Operating Temperature | -25℃~+55℃ |
Storage Temperature | -40℃~+70℃ | |
Humidity | ≤95% (No condensation) | |
Altitude | <2000m | |
ADL300-EY Three-phase four lines connect via CT | ADL300-EY Three-phase four lines direct connect |
connect via CT | direct connect |
Contact Us
- Acrel Electric Co., Ltd
- Contact nameShelly Zhang Chat Now
- Phone86-21-18702111813
- Address, Shanghai, China
Product Categories
New Products
-
Acrel BA20-AI/V Electrical Current Transducer Input AC0-200A Power Supply DC24V/12V Strong Overload Capability, Low Power
-
Acrel BA20-AI/I in AC0-200A Out 4-20mA/0-20mA Electrical Sensor Power Supply DC24V/12V Low Power Consump
-
Acrel BA50-AI/V Electrical Sensor in AC0-600A Out 4-20mA/0-20mA Power Supply DC24V/12V Low Power Consump
-
Acrel Electrical Transducer BA50-AI/I in AC0-600A Out 4-20mA/0-20mA Power Supply DC24V/12V Low Power Consump
-
Acrel Solar Din Rail Energy Meter ACR10R-D36TE Solar Din Rail Energy Meter Single Phase LCD RS485 Modbus RTU DIN 35mm AC 85-265V/ DC 100-350
-
Acrel Single Phase Smart Solar Inverter Energy Meter ACR10R-D24TE Power Monitor With RS485 Connection
-
Acrel PV/Solar Inverter Energy Meter ACR10R-D16TE LCD Display RS485 Communication Single Phase
-
Acrel Single Phase Multifunction Power Meter ACR10R-D10TE LCD Display for PV/Solar Din Rail RS485
-
Acrel Precision Class0.2S AKH-0.66/G G-30*30I 5/5A Metering Type Current Transformer is Accurate and Reliable for Industrial Metering
-
Acrel AKH-0.66/G G-30*30I 5/5A Precision Class0.2S Metering Type Current Transformer is Accurate and Reliable for Industrial Metering
-
Acrel Metering Type Current Transformer AKH-0.66/G G-40I 800/5A Precision Class0.2 is Accurate and Reliable for Industrial Metering
-
Acrel AKH-0.66/G G-40II 500/5A Precision Class0.5S Metering Type Current Transformer is Accurate and Reliable for Industrial Metering
-
Acrel AKH-0.66/G G-60*50II 2500/5A Metering Type Current Transformer Precision Class0.2S is Accurate and Reliable for Industrial Metering
-
Acrel AKH-0.66/G G-60I 1600/5A Precision Class0.2S Metering Type Current Transformer is Accurate and Reliable for Industrial Metering
-
AKH-0.66/G G-100*50II 4000/5A Precision Class0.2S Metering Type Current Transformer is Accurate and Reliable for Industrial Metering
-
Acrel Precision Class0.5S AKH-0.66/G G-80II 1200/5A Metering Type Current Transformer is Accurate and Reliable for Industrial Metering
-
AGF-AE-D UL Certificate CTs Paired AC 200A 35mm DIN Rail Used for Distributed Solar PV Single Phase Three Wire Electric Meter
-
Single Phase Three Wire Connection AGF-AE-D Bidirectional Reflux Monitoring Meter Electric Energy Meter for EV Charger Solar PV
-
Acrel AGF-AE Communicate With Inverter to Realize Anti-reflux Function With MODBUS-RTU Protocol CE Approved Smart Energy Meter
-
AGF-AE-D One Phase Three Wire With UL Certificate 100A 200AC Bidirectional Reflux Energy Meter Rs485 Energy Meters Single Phase
-
Acrel UL AGF-AE 1-Phase 3-Wire Solar Power Monitoring Energy Meter With 2 Split Core 200A Current Sensor Rs485 Modbus-RTU
-
Acrel ARTM-8 Intelligent Temperature Control Meter Embedded Installation Can Enter up to 8 Channels of PT100 Sensors
-
Acrel ADL200 Single Phase Wireless Energy Meter Power Monitoring System Softwere IOT Solution For Energy Consumption
-
Acrel ADL200 1 Phase Modbus Rtu Ac Multifunction Energy Meter With Rs485 CE-MID Certification
Popular Searches
Recommended Products
- Wifi Smart Energy Meter
- Smart Energy Meter Single Phase LCD Display
- Din Rail Energy Meter Single Phase
- PIU2000A 0.01% Grade High Precision DC Tester
- Industry-Leading Support Acrel DJSF1352-RN/S RS485 Modbus-RTU Communication Din Rail Type 2 Circuits DC Power Consumption Meter With CE,UL Certificate/0.5S Accuracy Shunt Connect
- Innovative Design Acrel DJSF1352-RN/2C RS485 Modbus-RTU Communication Din Rail Type 2 Circuits DC Power Consumption Meter With CE,UL Certificate/second Channel RS485
- Reliable Performance Acrel DJSF1352-RN/D Rail Type 2 Circuits DC Power Consumption Meter With CE,UL Certificate/second Channel DC Measurement RS485 Modbus-RTU Communication
- Precise Monitoring Acrel DJSF1352-RN/K RS485 Modbus-RTU Communication Rail Type 2 Circuits DC Power Consumption Meter With CE,UL Certificate/2DI+2DO
- Acrel DJSF1352-RN Rail Type 2 Circuits DC Power Consumption Meter With CE,UL Certificate RS485 Modbus-RTU Communication
- Acrel ADW300/L 1 Channel of Residual Current Measurement Din Rail Smart Electrical Meter to Monitor, Collect and Manage Electricity
- Acrel ADW300/T 4 Channel Temperature Measurement Din Rail Smart Electrical Meter to Monitor, Collect and Manage Electricity
- Acrel ADW300/K 4DI+2DO Din Rail Smart Electrical Meter to Monitor, Collect and Manage Electricity
Find Similar Products By Category
- Instruments & Meters > Meter for Electricity > Energy Meter & Power Meter
- Please Enter your Email Address
- Please enter the content for your inquiry.
We will find the most reliable suppliers for you according to your description.
Send Now-
Shelly Zhang
Hi there! Welcome to my shop. Let me know if you have any questions.
Your message has exceeded the limit.
- Contact supplier for lowest price
- Customized Request
- Request Sample
- Request Free Catalogs
Your message has exceeded the limit.
-
Purchase Quantity
-
*Sourcing Details
Your inquiry content must be between 10 to 5000 characters.
-
*Email
Please enter Your valid email address.
-
Mobile





Three Phase Prepayment Energy Meter Direct Connect 3*10(80)A Remote Web/APP Online Multi Function With Rs485 For Industrial Zone
Acrel in AC0-50A Out 1-5V/0-5VA Power Supply DC24V/12V Low Power Consumption Electrical Transducer BA10-AI/V
Acrel BA10-AI/I Electrical Transducer in AC0-50A Out 4-20mA Power Supply DC24V/12V Strong Overload Capability, Low Power Consum






























Acrel BA20-AI/V Electrical Current Transducer Input AC0-200A Power Supply DC24V/12V Strong Overload Capability, Low Power
Acrel BA20-AI/I in AC0-200A Out 4-20mA/0-20mA Electrical Sensor Power Supply DC24V/12V Low Power Consump
Acrel BA50-AI/V Electrical Sensor in AC0-600A Out 4-20mA/0-20mA Power Supply DC24V/12V Low Power Consump
Acrel Electrical Transducer BA50-AI/I in AC0-600A Out 4-20mA/0-20mA Power Supply DC24V/12V Low Power Consump
Acrel Solar Din Rail Energy Meter ACR10R-D36TE Solar Din Rail Energy Meter Single Phase LCD RS485 Modbus RTU DIN 35mm AC 85-265V/ DC 100-350
Acrel Single Phase Smart Solar Inverter Energy Meter ACR10R-D24TE Power Monitor With RS485 Connection
Acrel Single Phase Multifunction Power Meter ACR10R-D10TE LCD Display for PV/Solar Din Rail RS485
Acrel Precision Class0.2S AKH-0.66/G G-30*30I 5/5A Metering Type Current Transformer is Accurate and Reliable for Industrial Metering
Acrel AKH-0.66/G G-30*30I 5/5A Precision Class0.2S Metering Type Current Transformer is Accurate and Reliable for Industrial Metering
Acrel Metering Type Current Transformer AKH-0.66/G G-40I 800/5A Precision Class0.2 is Accurate and Reliable for Industrial Metering
Acrel AKH-0.66/G G-40II 500/5A Precision Class0.5S Metering Type Current Transformer is Accurate and Reliable for Industrial Metering
Acrel AKH-0.66/G G-60*50II 2500/5A Metering Type Current Transformer Precision Class0.2S is Accurate and Reliable for Industrial Metering
Acrel AKH-0.66/G G-60I 1600/5A Precision Class0.2S Metering Type Current Transformer is Accurate and Reliable for Industrial Metering
AKH-0.66/G G-100*50II 4000/5A Precision Class0.2S Metering Type Current Transformer is Accurate and Reliable for Industrial Metering
Acrel Precision Class0.5S AKH-0.66/G G-80II 1200/5A Metering Type Current Transformer is Accurate and Reliable for Industrial Metering
AGF-AE-D UL Certificate CTs Paired AC 200A 35mm DIN Rail Used for Distributed Solar PV Single Phase Three Wire Electric Meter
Acrel ARTM-8 Intelligent Temperature Control Meter Embedded Installation Can Enter up to 8 Channels of PT100 Sensors
Acrel ADL200 Single Phase Wireless Energy Meter Power Monitoring System Softwere IOT Solution For Energy Consumption